一亩地的养猪承载能力有多大,行业人士大多心理有个大致的答案。但近日,四川省农业厅根据不同的种植模式,给出了更加具体的数据。
各市(州)农业(农牧、畜牧、畜牧水产)局(委)、环境保护局:
为贯彻落实畜禽规模养殖污染防治相关法律法规,推动我省畜禽养殖污染防治工作规范化管理,结合我省畜牧业发展实际,我们组织专家编制了《四川省畜禽养殖污染防治技术指南》(试行),现印发给你们,请各地参照执行。
四川省农业厅 四川省环境保护厅
2017年7月27日
附件
(试行)
1、适用范围
本指南主要适用于四川省农区畜禽养殖污染防治,牧区供参考。
2、制定依据
(1)《环境保护法》
(2)《畜牧法》
(3)《水污染防治法》
(4)《畜禽规模养殖污染防治条例》
(6)《畜禽养殖业污染物排放标准》(GB18596—2001)
(7)《农区耕地畜禽承载能力评估技术规程》(DB51/T1943-2012)
(8)《病死及病害动物无害化处理技术规范》(农医发〔2017〕25号)
(9)《全国畜禽养殖污染防治“十二五”规划》
3、基本原则
3.1养殖污染防治原则
3.1.1 治理路径:源头减量、过程控制、末端利用。
3.1.2 技术路线:以地定畜、种养平衡、环境友好。
3.2粪污资源化利用原则
3.2.1 粪污还田、种养循环。
3.2.2 有机肥加工、经济利用。
3.2.3 因地制宜、多元利用。
4、 优化养殖区域布局
4.1规划编制
各地农业行政主管部门会同环保部门,依据本地区资源禀赋编制本地区“畜牧业(农业)发展规划”。各地环保部门会同农业部门制定本地区“畜禽养殖污染防治规划”,科学划定禁养区,明确禁养区的区域范围。各地根据实际情况测算畜禽养殖可承载量,合理布局养殖区域,推动种养业与生态环境保护协同发展。
4.2 畜禽养殖耕地适宜承载力
按照四川农区耕地畜禽承载能力评估和实测值,确定畜禽养殖耕地(包括农田、人工草地、人工经济林)的适宜承载力,不同种植模式单位面积耕地的畜禽适宜承载力(见表1)。
表1 不同种植模式单位面积耕地当年畜禽适宜承载力


(数据来源:四川省畜牧科学研究院《耕地畜禽承载能力研究及四川农区养殖环境容量与风险评估》)
4.3畜禽养殖量
以猪为标准,养殖量折算标准见表2。

(数据来源:《畜禽养殖业污染物排放标准》)
5、养殖场及配套设施建设
5.1 规模养殖场(小区)界定标准
年出栏量:生猪≥500头,肉牛≥100头,肉羊≥300只,肉鸡≥3.5万羽,肉鸭≥3万羽, 肉鹅≥1万羽。
存栏量:奶牛≥100头,蛋鸡≥2.5万羽,能繁母兔≥400只。
5.2 专业养殖户界定标准
年出栏量:500头>生猪≥50头,100头>肉牛≥10头,300只>肉羊≥150只,3.5万羽>肉鸡年出栏≥2000羽,3.5万羽>肉鸭年出栏≥2000羽, 3.5万羽>肉鹅年出栏≥1000羽。
存栏量:100头>奶牛存栏≥5头,2.5万羽>蛋鸡存栏≥500羽,400只>能繁母兔≥40只。
其它畜禽按猪的养殖量折算。
(标准参照:《全国畜禽养殖污染防治“十二五”规划》.2012)
5.2 畜禽养殖场布局和基础设施建设
5.2.1 规模养殖场(小区)
规模养殖场应布局生活管理区、生产区、辅助生产区和资源化利用区(含隔离区)。粪便污水处理设施和畜禽尸体焚烧炉应在养殖场的常年主导风向的下风向或侧风向处;养殖场的排水系统应实行雨水和污水收集输送系统分离,在场区内外设置的污水收集输送系统,不得采取明沟布设。
规模养殖场宜采取干法清粪工艺,采取有效措施将粪便和粪渣及时运至贮存或处理场所。粪便和粪渣单独清出,不可与尿、污水混合排出。规模养殖场应配套与养殖规模和处理工艺相适应的粪污消纳用地,配备必要的粪污收集、贮存、处理、利用和无害化处理设施。对于种养结合的养殖场,畜禽粪便贮存设施的总容积不得低于配套农林作物生产用肥的最大间隔时间内养殖场所产生粪便的总量。
5.2.2 专业养殖户
专业养殖户应配套与养殖规模和处理工艺相适应的粪污消纳用地,配备必要的粪污收集、贮存、处理、利用和无害化处理设施。畜禽粪便贮存设施的总容积要与畜禽养殖规模相匹配,与农林作物生产用肥间隔时间相匹配。
5.2.3 散养户
养殖的散养户应配套与养殖规模相适应的粪污消纳用地,配备必要的粪污收集、贮存等设施。畜禽粪便贮存设施的总容积要与畜禽养殖规模相匹配,与农林作物生产用肥间隔时间相匹配。
5.2.4已经委托他人对畜禽养殖废弃物代为综合利用和无害化处理的,可以不自行建设综合利用和无害化处理设施,但必须有与畜禽养殖规模配套的相应容积的贮存设施,防止污染物泄漏。
6、推广科学饲喂,减少污染物产生量
6.1饲养优良品种,提高饲料转化效率。
6.2提升饲料生产水平。推广使用绿色有机添加剂等高新产品与技术,提高饲料品质,提高饲料的利用率。
6.4严控饲养过程中违规添加物品。畜禽养殖应严格遵守国家法律法规,严禁违规添加非法物质饲养畜禽,严禁过量使用饲料添加剂及抗生素等。
7、畜禽粪尿排泄量估算
畜禽粪尿的排泄量因饲养管理水平、气候、季节等因素有很大差异,日排泄量可参考表3。
表3 不同畜禽粪污日排泄量


(数据来源:《畜禽养殖业污染治理工程技术规范》HJ497-2009)
8、养殖污染防治
畜禽养殖污染防治主要通过控制畜禽的饲养量,减少用水量和污染排放等措施,充分考虑土地的承载能力,综合确定不同畜禽养殖的饲养量,加强养殖废弃物的无害化处理与利用。
8.1科学划定养殖区域
按照国家相关法律法规科学划定禁养区,禁养区域应明确具体的区域范围,养殖场选址应完全符合养殖区域规划。
8.2合理确定饲养规模
畜禽养殖应根据配套土地承载能力,合理管控饲养规模。
8.3严禁粪污直接排放
畜禽粪污未经处理达标,不得直接向环境排放。
8.4 病死畜禽无害化处理
8.4.1具备自行处理条件的养殖场(户),按照《病死及病害动物无害化处理技术规范》进行处理。
8.4.2 不具备自行处理条件的养殖场(户),将病死畜禽送无害化处理厂进行集中处理。
9、粪污处理工艺及应用模式
9.1粪污处理工艺
9.1.1干法清粪
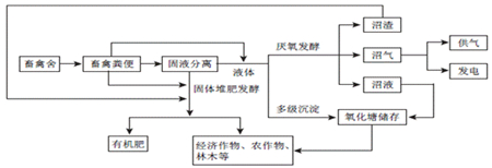
干清粪技术是将畜禽粪尿固液分离,单独清除粪便的养殖场清理工艺。根据养殖场规模情况可选择人工或机械清粪工艺。人工清粪指利用清扫工具人工将畜禽舍内的粪便清扫收集。机械清粪指采用专用的机械设备进行清粪,适用于中型及以上规模养殖场。
养猪场通常采用链式刮析清粪机或往复式刮析清粪机等机械,养牛场的清扫及废物的装卸通常使用可伸缩全轮驱动装载机,养鸡场通常采用传送式鸡粪输送装置。采用干清粪技术可将混合废水分离为固态粪便和液态粪水,有利于污染物的高效处置及综合利用。
9.1.2固态粪便处理
固态粪便堆积发酵和生产有机肥。应用条垛式、机械强化槽式和密闭仓式堆肥等技术进行无害化处理。其中,条垛式堆肥发酵温度45℃以上,不少于14天;机械强化槽式和密闭仓式堆肥时,保持发酵温度50℃以上,时间不少于7天。畜禽粪便加一定的辅料,通过预处理和发酵生产有机肥。
9.1.3尿液处理
一是厌氧发酵处理生产沼气,用于供气和发电。厌氧发酵产生沼液输送到氧化塘储存,灌溉农作物;沼渣用于制作有机肥。二是多级沉淀后,输送到氧化塘储存,灌溉农作物。
9.1.4 臭气处理
养殖场臭气的处理可采用物理、化学、生物除臭等多种方式进行处理。
9.1.5 污水处理
畜禽养殖过程中产生的污水应坚持种养结合的原则,经无害化处理后尽量充分还田,实现污水资源化利用。畜禽养殖场污水引入农田前必须进行预处理(采用格栅、厌氧、沉淀等工艺流程),应配套设置田间储存池,解决农田在非施肥期间的污水出路问题。田间储存池的总容积不得低于当地农林作物生产用肥的最大间隔时间内畜禽养殖场排放污水的总量。在畜禽养殖场与还田利用的农田之间应建立有效的输送网络,通过车载或管道形式将处理(置)后的污水输送至农田。
9.2 粪污处理主要模式
9.2.1 异位发酵床
粪污通过漏缝地板进入底层或转移到舍外,利用垫料和微生物菌进行发酵分解。采用“公司+农户”模式的家庭农场宜采用舍外发酵床模式,规模生猪养殖场宜采用高架发酵床模式。
9.2.2 粪污全量收集处理
对于养殖密集区或大规模养殖场,依托专业化粪污处理企业,集中收集并通过氧化塘贮存对粪污进行无害化处理,在作物收割后或播种前利用专业化施肥机械施用到农田,减少化肥施用量。
9.2.3 肥水一体化处理
对于有配套农田的规模养殖场,养殖污水通过三级沉淀池或沼气工程进行无害化处理,配套建设肥水贮存、输送和配比设施,在农田施肥和灌溉期间,实行肥水一体化施用。
9.2.4 集中转运、田间储备处理
通过成立专合社,建立专业运输队伍,收集散养户和专业户畜禽养殖的粪便,通过运输车或管网将液体运送至田间储液池,经调节池处理后,再通过管网输送灌溉农作物、果园和茶树等。干粪转运至有机肥加工厂进行集中处理。
10、粪污资源化利用方式
推动畜禽粪污资源化利用,主要应支持以畜禽粪污为主要原料的沼气工程建设、有机肥加工、粪污无害化储运及处理,配套与粪污消纳相匹配的农林土地,广泛推广有机肥使用,促进沼液沼渣就近就地还田利用,提升种养结合水平,建立健全畜禽粪污资源化利用制度。
10.1 种养循环
坚持以地定畜、种养平衡、环境友好原则。根据土地承载能力确定畜禽养殖规模,促使种养业在布局上相协调,在规模上相匹配。通过堆肥、厌氧发酵、多级沉淀等工艺技术,将畜禽粪便处理后还田利用,实现粮、蔬、茶、果等农作物、经济作物及林木等的种植与畜禽养殖的有机结合,达到种养循环利用的目的。
种养循环模式见图1。

图1 种养循环
10.2 肥料化利用
养殖场经过粪便收集、干燥、发酵、添加、制粒、灌装等过程,可根据用户需求生产专用有机肥,有机肥生产可实现商品化,便于长距离运输。
有机肥加工模式见图2。

图2 有机肥加工
10.3 能源化利用
农村畜禽养殖产生的大量粪便,利用沼气技术处理生产沼气,用于照明和生活用气,沼液沼渣经处理后还田利用。
以沼气工程为核心的处理模式见图3。

图3 沼气工程处理
10.4 探索新模式,推广新技术
按照资源节约、种养平衡、环境友好、绿色发展可持续的总体要求,积极探索适宜于四川畜禽养殖废弃物资源化利用新模式,推广新技术。


